背景资料(15):
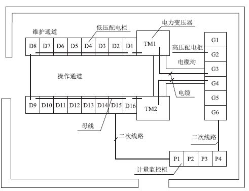
某电力工程公司项目部承接了商务楼的10kV变配电工程施工项目,工程主要设备布置见10kV变配电设备布置图(下图),变配电设备运行状态通过监控柜实施智能监控。项目部依据验收规范和施工组织设计编制了变配电工程的施工方案,设备二次搬运及安装程序是:高压开关柜→变压器→低压配电柜→计量、监控柜。方案中,项目部将高压开关柜等基础框架安装的水平度偏差设置为B级质量控制点,电力变压器等高压电器的交接试验设置为A级质量控制点,保证变配电设备施工质量达到验收规范要求。进场后,因设计单位变更高压系统设计,造成高压开关柜比其他设备晚到现场。项目部改变了设备的二次搬运及安装程序:变压器→低压配电柜→计量、监控柜→高压开关柜。施工中,变配电设备检查、安装、绝缘测试、耐压试验及试运行符合设计要求,变配电设备系统检测满足智能监控要求,工程验收合格。项目部及时整理施工记录等技术资料,将10kV变配电工程竣工档案移交给商务楼项目建设单位。

本题知识点:机电工程项目施工管理
1) 分别说明项目部将电力变压器交接试验设置为A级质量控制点和基础型钢的水平度偏差设置为B级质量控制点的理由。
【正确答案】 (1)设置为A级合理。①A级控制点:影响装置安全运行、使用功能的,如在开车试车中必须要等停车后才能处理的工序,必须由施工、监理、业主三方质检人员共同检查确认签证的项目。②110交接试验是建筑电气工程安装结束后全面检验测试的重要工序,以判定工程是否符合规定要求,是否可以通电投入运行。只有交接试验合格,建筑电气工程才能受电试运行,为其他建筑设备试运行创造条件。(2)设置为B级合理。B级控制点:影响下道工序质量的质量控制点,由施工、监理双方质检人员共同检查确认并签证。
【答案解析】
本题知识点:机电工程项目施工管理
2) 项目部是否可以改变设备二次搬运及安装程序?说明理由。
【正确答案】 项目部改变设备二次搬运程序可以,因为高压开关柜可以从低压配电柜操作通道进入安装位置。
【答案解析】
本题知识点:机电工程项目施工管理
3) 智能监控的变配电设备试运行中应检测哪些参数?
【正确答案】 电流值显示、电压值显示、功率因素测量、电能计量等。
【答案解析】
本题知识点:机电工程项目施工管理
4) 本工程的竣工档案内容主要有哪些记录?
【正确答案】 机电工程项目施工单位需要归档的竣工档案主要内容:(1)一般施工记录。(2)图纸变更记录。(3)设备、产品质量检查、安装记录。(4)预检记录。(5)隐蔽工程检查记录。(6)施工试验记录。(7)质量事故处理记录。(8)工程质量检验记录。(9)其他需要向建设单位移交的有关文件和实物照片及音像、光盘等。
【答案解析】
本题知识点:机电工程项目施工管理
}}
选课选课中心
试听免费试听
题库试题中心
指南报考指南
名师网校名师
招生招生方案
动态考试动态
微信消防微信